前几天,打理台根德S400,上电现象时好时不好。不好状态查PLL压控输出端供变容管电压不对。
图一:
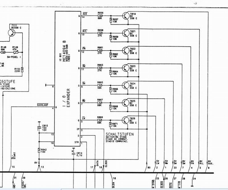
电路分析个连线都连接完好。是CPU主控的问题还是操作芯片这边问题,查看这机子个波段转换与PLL芯片控制时钟与数据线是共用(见图一)。
现在各波段转换时正确的。感觉故障大多应该是在PLL芯片SAA1057上。测量这器件外围电压也基本正确,出示波器探17脚无震荡!(见图二)立马判断这回应该真被我遇到了吗?
图二:
按以往经历还再将芯片作下补焊补焊,现象依旧。再分析芯片框图,90%判断是这芯片不好了。(要不是以往被误判N次就是100%)
网查深圳有,电话联系后下单物件代收货。昨天收到换下即ok。
送回物权人。
