广播发烧网
首页
玩机交流
交流
评测
故事
收音机
机型研究
电路及维修
相关附件
数码时代
网络收音机
智能收音机
收音机APP
电波动态
BCL
动态
QSL
登录
首页
玩机交流
交流
评测
故事
收音机
机型研究
电路及维修
相关附件
数码时代
网络收音机
智能收音机
收音机APP
电波动态
BCL
动态
QSL
登录
一个专门探讨收音机、无线电资源的广播发烧友网站
首页
标签:R9701
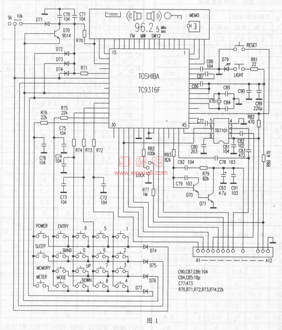
R102,R9701,手机内置收音机,调频简单对比。结果我比较惊讶。
我过去一直用某款手机的收音机功能听广播,后来慢慢喜欢上,就买了专门的收音机,再也没用手机来听过。一方面是我认为这些专用的收音机应该要比手机内置的效果好,另一方面...
交流
#收音机
#R9701
#手机
#调频
广播发烧网
·
2008-05-24 00:00
0
2738
0